Инструкции и мануалы для ремонта автомобилей
Мобильная
версия
Статьи
и новости
Карта
сайта
Связь с
админом
Добавить
в закладки
  • Ауди
  • БМВ
  • Чери
  • Шевроле
  • Ситроен
  • Дэу
  • Фиат
  • Форд
  • Хонда
  • Хендай
  • Инфинити
  • Исузу
  • Джип
  • Лексус
  • Ленд Ровер
  • Мазда
  • Мерседес
  • Мицубиси
  • Опель
  • Ниссан
  • Пежо
  • Рено
  • Сааб
  • Шкода
  • Субару
  • Сузуки
  • Тойота
  • Фольксваген
  • Вольво
  • АвтоВАЗ
Volkswagen:
Поло▾
Поло 3 (6N) Поло 4 (9N)
Гольф▾
Гольф 1 (I, бензин) Гольф 1 (I, дизель) Гольф 2 (II, бензин) Гольф 2 (II) Гольф 3 (III) Гольф 4 (IV) Гольф 5 (V)
Пассат▾
Пассат 2 (B2, бензин) Пассат 3 (B3) Пассат 4 (B4) Пассат 5 (B5) Пассат 6 (B6)
Тигуан▾
Тигуан 1 (5N)
Туарег▾
Туарег 1 (7L)
Шаран▾
Шаран 1 (7M)
Кадди▾
Кадди 3 (2K)
Транспортер▾
Транспортер 3 (T3) Транспортер 4 (T4)
Жук▾
Жук 1 (Type 1, бензин)

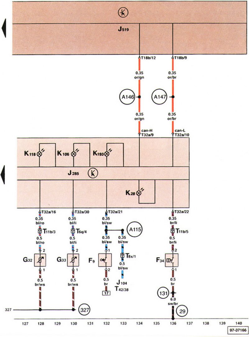
Выключатель сигнализатора ручного тормоза, контакт уровня тормозной жидкости... (Volkswagen Polo 4 «9N»)

  • Главная
  • Фольксваген
  • Поло
  • 9N (2002-2009)
  • Электрооборудование
  • Электрические схемы
  • Выключатель сигнализатора ручного т…
0
Выключатель сигнализатора ручного тормоза, сигнальный контакт уровня тормозной жидкости, датчик указателя низкого уровня охлаждающей жидкости, датчик указателя низкого уровня жидкости для омывания стекол.

Выключатель сигнализатора ручного тормоза,…


Выключатель сигнализатора ручного тормоза,…
Статья проверена экспертом: Константин Лебедев
◀ Предыдущая
Фольксваген Поло IV: Электрические схемы
 

Блок управления с блоком показывающих приборов в щитке приборов...
Диагностический интерфейс шины данных, диагностический разъем, реле звукового…
Держатель предохранителей, розетка на 12 вольт
Блок управления электрической бортовой сетью, держатель предохранителей
Выключатель вентилятора свежего воздуха, выключатель нагревательного элемента...
 
Похожие статьи из автомобилей других марок
Выключатель сигнализатора рычага стояночного тормоза,… Шкода Рапид NH3 2012-2020
Проверка уровня тормозной жидкости / сигнализатора низкого… БМВ 5 серия Е39 1995-2003
Система контроля уровня тормозной жидкости и положения… Пежо 806 1994-2002
Тормоза, колеса, шины — проверка уровня тормозной жидкости Хендай Элантра J1 1990-1995
Выключатель сигнальной лампочки низкого уровня тормозной… Мазда Капелла ГЕ 1991-1997
Контрольная лампа взведения стояночного тормоза / уровня… Субару Легаси BE 1998-2004
Ссылка на эту статью в разных форматах
Комментарии и отзывы посетителей
Комментариев пока нет, вы будете первым!
 


Сложите два числа: 42 + 31

       



 

 
Polo 4 (9N) 
  • Информация для владельца
  • Руководство по эксплуатации
  • Техническое обслуживание
  • Двигатель и системы
  • Ремонт двигателей
  • Система охлаждения и смазки
  • Система управления
  • Система впрыска (дизель)
  • Система питания
  • Выхлопная система
  • Ходовая часть
  • Передняя подвеска
  • Задняя подвеска
  • Рулевое управление
  • Колеса и шины
  • Тормозная система
  • Кузов и салон
  • Интерьер (салон)
  • Экстерьер (кузов)
  • Электрооборудование
  • Оборудование и приборы
  • Стеклоочистители и омыватели
  • Освещение и лампы
  • Электрические схемы
Polo 3 (6N) 
  • Информация для владельца
  • Руководство по эксплуатации
  • Техническое обслуживание
  • Двигатель и системы
  • Бензиновые двигатели 1.4 и 1.6 л
  • Бензиновые двигатели 1.4 л (V16)
  • Бензиновые двигатели 1.6 и 1.8 л
  • Дизельные двигатели 1.7 и 1.9 л
  • Дизельные двигатели 1.9 D и TD
  • Трансмиссия
  • Механическая коробка 085
  • Механическая коробка 020/02K
  • Ходовая часть
  • Передняя подвеска
  • Задняя подвеска
  • Рулевое управление
  • Тормозная система
  • Кузов и салон
  • Экстерьер (кузов)
  • Интерьер (салон)
  • Электрооборудование
  • Оборудование и приборы (до 2000 г)
  • Оборудование и приборы (с 2000 г)
  • Электрические схемы
  • Электрические схемы (бензин)
  • Электрические схемы (дизель)
Audi BMW Chery Chevrolet Citroen Daewoo Fiat Ford Honda Hyundai Infiniti Isuzu Jeep Lexus Land Rover Mazda Mercedes-Benz Mitsubishi Opel Nissan Peugeot Renault Saab Skoda Subaru Suzuki Toyota Volkswagen Volvo AvtoVAZ
AutoInstruction.ru © 2020–2026 | Карта сайта | Статьи | Контакты | | Добавить в закладки | Мобильная версия
 1.4
Этот сайт использует куки 🍪 для сохранения настроек и улучшения сервиса 📈.